发布日期:2025-09-23 访问量:290
北京工业园区弱电系统工程周界防范系统解决方案-凯源恒润北京监控安装工程公司
周界防范主要在北京工业园区周界,如围墙、栅栏、树林、边界、河边等场景中,通过各种技术手段一旦发现布防区域中的异常情况,系统能够以最快和最佳的方式发出警报并提供有用信息,从而能够更加有效的协助安保人员处理危机,最大限度的降低误报和漏报现象,切实提高布放区域的安全防范能力,是园区安防系统的第一道防线。
周界防范子系统由前端报警、传输网络、管理中心组成。其中前端报警部分包括周界入侵探测器和防区脉冲主机以及报警主机。报警主机到管理中心的传输网络可以是公共电话交换网(PSTN)、无线信道(CDMA/GSM)、Internet网络等。管理中心则有管理计算机以及相应软件组成。
整体架构如下图所示:

图1.周界防范系统架构图
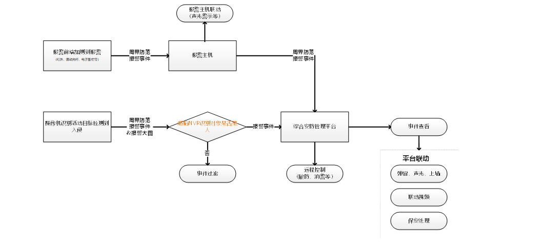
周界防范的业务流程分为:当有活动目标进入布防区域时,检测设备开始检测活动目标,产生周界防范报警事件,并将事件上报给后中心平台;综合安防管理平台报警系统接收到事件后,可进行事件查看,并通过平台的联动模块配置不同的联动方式。其中,视频周界防范会将报警事件发到智能分析设备进行分析,判断是否有人后再上报给平台。
图2.周界防范业务流程图
周界防范产品主要部署在室外周界,整个报警系统给的最外层防护圈,当有人员从外部闯入时,周界防范探测器将报警信号通过报警主机上传到监控中心,便于中心管理人员迅速处警。目前,周界产品主要类型为红外对射、脉冲电子围栏、振动光纤、可见光视频周界相机、热成像相机、入侵安防雷达、激光扫描探测器等。
Ø红外对射
红外对射是目前技术最成熟、使用也最广泛的周界探测技术之一。一对对射由一个红外发射机和一个红外接收机组成,当发射机和接收机之间的红外光束被完全或部分遮断时产生报警信号。为了减少落叶、小鸟等外界干扰造成的误报,一般使用双光束、三光束、四光束的对射探测器来减少误报。
该产品价格低、施工成本低、性价比高,适用于分界线清晰、周界平直的使用场景,但是由于红外技术本身的瓶颈,容易被环境所干扰(雾、雪、雨天气、强光、树木枝叶),而造成误报,需要视频系统进行复核判断。
Ø激光对射
和红外对射一样,一对激光对射是由一个激光发射机和一个激光接收机组成,由于激光本身的穿透性非常高,很难被雾霾、雨雪天气干扰,所以这种周界技术的环境适应性很强,误报率低,同样,激光对射的使用场景和红外对射一样,局限于分界线清晰、周界平直的使用场景。
Ø脉冲电子围栏
脉冲电子围栏是传统的普通围墙与报警系统的完美结合,在具有普通围墙的阻挡作用的基础上,增加报警功能,同时脉冲主机发出的脉冲高压信号又具有威慑入侵者的作用。脉冲电子围栏具有物理屏障、主动反击、延迟入侵、准确报警、安全防护等特性,其缺点在于外观不隐蔽,美观性依赖于施工管控。
其组网架构图如下图所示:
图3.脉冲电子围栏组网示意图
Ø振动光纤
振动光纤是一种新型的智能型周界报警防范产品。主要原理是通过震动、压力导致光纤形态被干扰而产生光信号的相位改变来达到报警的目的,为周界入侵提供了早期预警而设计,可以有效的探知周界围栏防护网被剪切以及围栏被攀爬的入侵企图,是一种高效的探知周界入侵的方法。
由于是通过检测激光光束在光纤中的传播轨迹变化来感知入侵,所以不会受到任何辐射、电磁干扰的影响,非常适用于安装在易燃、易爆等高危险的应用场景。
振动光纤在周界的布防有埋地式、贴墙式、挂网式等多重安装方式,适应多种周界环境并能很好地和环境相结合,具有隐蔽效果,其组网架构图如图所示。
图4.振动光纤组网示意图
Ø可见光视频周界相机
视频周界相机是通过前端相机进行周界防范侦测,或后端智能设备对前端采集的视频进行分析,实现周界防范的报警功能。视频周界防范具有成本低,布设方便等优势,但也存在误报较多的困扰,如因受树叶摇晃、灯光照射、动物穿越、车辆等因素影响,导致误报过多、安保人员难以应对。
通过将周界防范前端设备接入“超脑”NVR,由“超脑”NVR实现对前端推送的报警图片进行人体目标二次识别,有效过滤绝大部分非人体触发的报警,提高周界防范报警准确率,解决在实际使用中报警不准确、误报率高、防范效果一般等问题。
图5.可视化视频组网示意图
Ø热成像相机
热成像相机通过侦测目标对象的热辐射,形成热成像,结合智能分析实现周界防范的报警功能。热成像相机探测距离远,25mm的镜头焦距的有效探测距离为182米;同时,在强光、逆光等恶劣环境下做到不受影响,可有效对震动、车辆、树木碰触等干扰行为进行准确过滤的优势;此外,对隐藏在深度不深、但可见光无法穿透的草丛、树林等周边区域进行探测,发现隐藏的危险物体,系统应能对隐藏物体进行有效探测,做到入侵事件的事前预防等诸多优势。
不过,热成像相机成本较高,主要面向预算充足、较为注重周界报警准确性的项目。
Ø激光扫描探测器
激光扫描探测器一种能探测移动物体的尺寸、速度及与探测器的距离,并利用独特的算法处理信息,得出最小误报率的高可靠性探测结果的创新性产品。具有智能探测分析功能和独特的参数探测算法,扩大了应用范围且提高了录像监视的效率。

图6.激光扫描探测示意图
各种周界防范产品的功能特性对比如下表所示,在实际项目中的配单选型时,应结合地形、客户需求、防范等级、预算等因素综合考虑。

1.2.4传输网络设计
报警输入模块信号传输原则上采用总线型结构,各终端探测器通过挂接在总线上的报警输入模块接入系统,上述结构易于扩展、布线简捷。
主机信号总线采用RVVP2*1.5型护套线;由于探测器报警信号传输速率低,电源电流小,报警输入模块至探测器信号线采用RVVP4*0.75型护套线,同时传输报警信号及12V探测器电源,报警输入模块至报警按钮信号线采用RVVP2*1.0型护套线。
可见光视频和热成像视频周界防范相机的网络可参考视频标准方案中的传输网络设计部分。
拓扑图示意图
图7.总线报警主机拓扑示意图
施工布线规范
1、 总线必须采用优质的非屏蔽非双绞护套线(RVVP)并和其它线路分管走线
2、 总线的粗细决定信号的传输距离和质量,一般主干线采用RVVP 2×1.5mm 线缆
3、 总线走弱电桥架需要按弱电标准和其它线路保持距离
4、 主机支持两条总线,每条总线最长距离控制在2.4km以内
5、 超过2.4km需添加总线中继器DS-19M01-BR,通过总线中继器将扩展总线延伸至4800米时,长度超过2400米的总线上可以带载不超过80个模块(如果全是单防区触发器,不超过50个)。
6、 各类探测器到防区扩展模块或主板防区接口,传输距离在100米以内可采用4x1.0mm的电缆,在50米以内可采用4x0.5mm的电缆 。
简易栅栏类型的物理周界,采用侧装方式,杆件以焊接的方式固定于栅栏上,如下:
波浪实体墙类型的物理周界,考虑墙体的弧度,在每个半圆形的最低及最高位置均设立杆件,形成无盲区防护
栅栏+铁刺滚网形态的物理周界,该形态周界,充分考虑线路隔离问题,采用侧装、立装两种方式样式如下:
一般建议一个防区的长度为100米。在报警精度要求高的情况下,也可以设置防区长度为75米或者50米;振动光纤支持三种安装方式:挂网、扣网和埋地。
图8.挂网安装
图9.扣网安装
图10.埋地安装
声光报警数:声光报警装置的数量可根据实际的防区数量来配置,具体为一个防区配置一个声光报警。
防区处理器:根据实际项目上的需要,可以选择2防区处理器、4防区处理器和16防区处理器。通常2防区处理器部署在前端,4/16防区处理器部署在中心。
平台提供了方便、快捷的报警管理界面,既能显示当前的报警信息,用户操作记录、又能显示最近一段时间内既往报警条目,并对报警受理状态加以明显标识分为未处理、已处理,值班人员根据标识不同进行管理,提高处警效率。在BS界面上,还可以方便地进行报警信息查询、统计、编辑、修改等操作。
可见光视频周界防范由于存在误报较多的困扰,可通过将周界防范前端设备接入“超脑”NVR,由“超脑”NVR实现对前端推送的报警图片进行人体目标二次识别,有效过滤绝大部分非人体触发的报警,提高周界防范报警准确率,解决在实际使用中报警不准确、误报率高、防范效果一般等问题,实现周界防范去误报功能。
当报警主机连接到平台后,平台可对其进行远程控制,对报警主机的子系统和防区的状态进行集中的回控操作,包括子系统的布撤防,报警防区的旁路、旁路恢复、消警等。强大的远程控制功能可以方便地根据用户实际需要来设定报警系统的工作状态。
对于紧急报警柱,平台能够实现远程开箱功能。当前端发生警情,紧急报警按钮被启动后,中心管理人员通过音视频与前端人员确认情况,在必要情况下可远程操控,打开报警柱上的储物箱,将内部存放的防护工具或医疗用品等提供给求助人员。
Ø联动视频复核
平台收到用户的报警信息后,显示报警的同时,通过平台配置能自动弹出报警发生所在区域的现场图像进行视频复核,复核时可打开声音监听现场环境,打开对讲与现场人员通话,使值班人员可以更全面、详细地查看,进行报警核实,帮助中心管理人员正确迅速的判断是否需要出警及如何处警。
Ø联动视频进行目标跟踪
用户可事先根据报警设定联动视频,设定防区周围相关的4个监控点联动,当报警发生后联动查看关联的4个监控点,通过视频监控有效监控报警目标,查看目标在报警发生后行进路线,部分实现对目标的实时跟踪,快速调集安保人员进行堵截。
Ø声音报警联动
系统支持本地语音输出,即在报警发生时,可触发监控中心本地输出多种不同的报警声音或警铃,声音文件可自行设定或录制。
Ø录像及抓图联动
平台支持报警的录像联动和抓图联动功能,即当前端触发报警后,系统会联动监控点对警情现场进行录像及抓图,可以在事后通过查看录像文件和图片来还原报警时现场的情况。
Ø电视墙联动
平台支持联动上墙功能,即当前端触发报警后,可以把关联的监控点视频投放到电视墙上进行预览,更加直观的显示前端现场情况。
Ø短信、邮件联动
当前端触发报警后,通过平台的联动配置可用短信或邮件将报警信息迅速发送的相关人员,保证各方及时了解警情,迅速做出反应。
Ø门禁联动
通过平台额资源共享机制和联动设置,当报警发生时,可联动门禁进行开门联动,方便人员在紧急情况下进行疏散和逃生。
Ø预案联动
通过预案配置,配置报警发生时的处理步骤。当平台接收到报警信号,监控中心管理人员可根据报警关联的预案进行操作处理。
平台的电子地图主要用于配置与控制各子系统资源,展示这些资源的地理位置。可将报警防区和紧急报警设备添加到电子地图中,当发生报警时,地图上自动定位该报警点位,并以图标闪烁的形式显示报警状态。同时,平台支持在店子地图中显示防区的实时状态,防区关联的历史报警事件以及对防区进行旁路和旁路恢复等反控操作。
平台提供了一直配套的移动客户端APP应用,主要包括登录模块、视频、门禁、消息中心、访客、入侵报警和车辆查询等功能,为用户使用iSecure Center平台提供了极大的方便。其中,移动客户端的入侵报警模块能够实现报警推送、远程布撤防、消警以及警情的处理等。同时,配合BS端的电子地图配置和事件中心联动配置,可在APP中实现电子地图应用、报警的视频复核、抓图和录像联动查看等。
系统通过多层报警防护体系设计、报警与视频的有机结合、入侵报警系统防区的合理布局等实现了全方位的安全防护。
视频与报警的有机结合,实现了入侵行为和紧急情况的探测和警情及时上报,而视频监控则以直观的方式向中心管理人员反映现场状况并记录报警过程,能够迅速定位精确,较少误报,提高管理效率。
系统基于综合安防管理平台对传统定义的多个安防子系统进行业务整合,实现丰富的功能联动机制,通过视频监控和报警的功能互补避免安防疏漏,提高安防管理的业务自动化程度,对报警事件防患于未然,对警情及时响应。
系统的联动特性概括如下:
Ø全面的联动触发事件设计;
Ø可配置多种联动结果响应警情;
Ø支持短信、电子邮件等远程告警;
Ø可设置软硬件联动输出,产生报警时与周边设备联动。

北京工厂周界缆式振动光缆周界报警系统解决方案--一凯源恒润北京监控安装工程公司
北京工厂周界缆式振动光缆周界报警系统解决方案--一凯源恒润北京监控安装工程公司 凯源...
2025-11-20560

北京小区停车场管理(车牌识别)系统安装方法及常见故障解决方案-凯源恒润北京监控安装工程公司
北京小区停车场管理(车牌识别)系统安装方法及常见故障解决方案-凯源恒润北京监控安装工程公司...
2025-07-021141

北京科技园工业园区智能配电系统解决方案-凯源恒润北京监控安装工程公司
北京科技园工业园区智能配电系统解决方案-凯源恒润北京监控安装工程公司 在电力系统向数...
2025-06-251216

北京医院智能照明控制系统解决方案-凯源恒润北京监控安装工程公司
北京医院智能照明控制系统解决方案-凯源恒润北京监控安装工程公司 项目特征 效果展示...
2025-06-11932

北京高速公路隧道综合监控运维系统解决方案-凯源恒润北京监控安装工程公司
北京高速公路隧道综合监控运维系统解决方案-凯源恒润北京监控安装工程公司 第一章:痛点...
2025-04-161045

北京商业办公楼综合布线系统解决方案-凯源恒润北京监控安装工程公司
北京商业办公楼综合布线系统解决方案-凯源恒润北京监控安装工程公司 现代写字楼正向综合...
2024-10-301354

北京老旧小区道闸系统主线路网络整改解决方案-凯源恒润北京监控安装工程公司
北京老旧小区道闸系统主线路网络整改解决方案-凯源恒润北京监控安装工程公司 北京老旧小...
2024-10-231734

北京旅游风景区森林防火远程视频预警监控系统解决方案-凯源恒润北京监控安装工程公司
北京旅游风景区森林防火远程视频预警监控系统解决方案-凯源恒润北京监控安装工程公司 旅...
2024-10-121320